Diagrama de Sankey


Os diagramas de Sankey são um tipo de diagrama de fluxo em que a largura das setas é proporcional à taxa de fluxo.
Os diagramas de Sankey também podem visualizar as contas de energia, contas de fluxo de materiais em nível regional ou nacional e detalhamentos de custos.[1] Os diagramas são frequentemente usados na visualização da análise de fluxo de materiais.
Os diagramas de Sankey enfatizam as principais transferências ou fluxos dentro de um sistema. Eles ajudam a localizar as contribuições mais importantes para um fluxo. Eles geralmente mostram quantidades conservadas dentro dos limites definidos de um sistema.
História
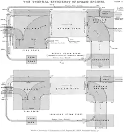
Os diagramas de Sankey são nomeados em homenagem ao capitão irlandês Matthew Henry Phineas Riall Sankey, que usou esse tipo de diagrama em 1898 em uma figura clássica[2] (ver diagrama acima) mostrando a eficiência energética de uma máquina a vapor. Os gráficos originais em preto e branco exibiam apenas um tipo de fluxo (por exemplo, vapor); o uso de cores para diferentes tipos de fluxos permite que o diagrama expresse variáveis adicionais.
Com o tempo, o diagrama tornou-se um modelo padrão usado em ciência e engenharia para representar o balanço de calor, fluxos de energia, fluxos de materiais e, desde a década de 1990, esse modelo visual tem sido usado na avaliação do ciclo de vida dos produtos.[3]

Um dos mais famosos diagramas de Sankey é o Mapa da Campanha Russa de Napoleão de Charles Minard de 1812. É um mapa de fluxo, sobrepondo um diagrama de Sankey a um mapa geográfico. Foi criado em 1869, anterior ao primeiro diagrama de Sankey de 1898.
Exemplos ativos
A Administração de Informações sobre Energia dos Estados Unidos (Energy Information Administration ou EIA) produz vários diagramas de Sankey anualmente em sua Revisão Anual de Energia[4] que ilustram a produção e o consumo de várias formas de energia.
O Laboratório Lawrence Livermore do Departamento de Energia dos EUA mantém um site de diagramas de Sankey, incluindo fluxo de energia e fluxo de carbono dos EUA.[5]
O Eurostat, o Serviço de Estatística da União Europeia, desenvolveu uma ferramenta web interativa para visualizar dados de energia por meio de diagramas de fluxo.[6] A ferramenta permite a construção e personalização de diagramas jogando com diferentes opções (país, ano, combustível, nível de detalhe).
A Agência Internacional de Energia (AIE) criou um aplicativo interativo da web de diagrama de Sankey que detalha o fluxo de energia para todo o planeta.[7] Os usuários podem selecionar países específicos, pontos de tempo até 1973, e modificar o arranjo de vários fluxos dentro do diagrama de Sankey.
Referências
- ↑ Schmidt, Mario (2008). «The Sankey Diagram in Energy and Material Flow Management - Part II: Methodology and Current Applications». Journal of Industrial Ecology. 12 (2): 173–185. ISSN 1530-9290. doi:10.1111/j.1530-9290.2008.00015.x
- ↑ Kennedy, Alex B. W.; Sankey, H. Riall (1898). «The Thermal Efficiency Of Steam Engines». Minutes of the Proceedings of the Institution of Civil Engineers. 134 (1898): 278–312. doi:10.1680/imotp.1898.19100
- ↑ Schmidt, Mario (2008). «The Sankey Diagram in Energy and Material Flow Management - Part I: History». Journal of Industrial Ecology. 12 (1): 82–94. doi:10.1111/j.1530-9290.2008.00004.x
- ↑ «Annual Energy Review». Energy Information Administration. Consultado em 15 de dezembro de 2017
- ↑ «LLNL Flow Charts». Lawrence Livermore National Laboratory. Consultado em 15 de dezembro de 2017
- ↑ «Energy balance flow for European Union (28 countries) 2015». Eurostat. Consultado em 15 de dezembro de 2017
- ↑ «World Balance (2015)». International Energy Agency (IEA). Consultado em 15 de dezembro de 2017